Page 3 - SÉCURITÉ DE LA TABLE DE CUISSON; AVERTISSEMENT
13 SÉCURITÉ DE LA TABLE DE CUISSON Risque possible de décès ou de blessure grave si vous ne suivez pas immédiatement les instructions. Risque possible de décès ou de blessure grave si vous ne suivez pas les instructions. Tous les messages de sécurité vous diront quel est le danger potentiel et vous ...
Page 4 - EXIGENCES D'INSTALLATION; Outillage et pièces; Outillage nécessaire; Exigences d'emplacement
14 EXIGENCES D'INSTALLATION Outillage et pièces Rassembler les outils et pièces nécessaires avant de commencer l'installation. Outillage nécessaire Pièces fournies ■ Détendeur ■ Grilles de brûleur ■ Chapeaux de brûleur ■ Brides de fixation (2) ■ Vis de fixation de 2½" (6,4 cm) (2) Pièces nécessa...
Page 5 - Dimensions du produit; Dimensions du placard
15 Dimensions du produit Tables de cuisson métalliques Tables de cuisson en verre à bord droit Tables de cuisson en verre à bord incurvé Dimensions du placard IMPORTANT : En cas d'installation d'une hotte ou d'un ensemble hotte/micro-ondes au-dessus de la table de cuisson, suivre les instructions fo...
Page 6 - Spécifications électriques; Spécifications de l'alimentation en gaz; Type de gaz
16 Spécifications électriques IMPORTANT : La table de cuisson doit être correctement reliée à la terre en conformité avec les codes et règlements locaux en vigueur, ou en l'absence de tels codes, avec le National Electrical Code, ANSI/NFPA 70 ou le Code canadien des installations électriques, CSA C2...
Page 7 - Canalisation de gaz; Régulateur de pression de gaz
17 Canalisation de gaz ■ Installer une canalisation de gaz rigide de ¾" (1,9 cm) jusqu'à l'emplacement d'installation de la table de cuisson. L'emploi d'une canalisation de plus petit diamètre ou plus longue peut causer une déficience du débit d'alimentation. On doit utiliser un composé d'étanch...
Page 8 - INSTRUCTIONS D'INSTALLATION; Préparation de la table de cuisson pour; Style 1 : Table de cuisson sur four encastré sous comptoir
18 INSTRUCTIONS D'INSTALLATION Préparation de la table de cuisson pour l'installation Déterminer l'emplacement final de la table de cuisson. Repérer le câblage existant pour éviter de le percer ou de l'endommager lors de l'installation.Sur les modèles de table de cuisson en verre uniquement : 1. À l...
Page 10 - Raccordement au gaz; Assemblage du détendeur :
20 Raccordement au gaz Assemblage du détendeur : 1. Placer la table de cuisson en appui sur le côté ou la face arrière; avec l’aide de deux personnes ou plus. 2. Connecter le raccord flexible d'acier inoxydable au détendeur - utiliser un raccord droit et un raccord d'adaptation comportant un filetag...
Page 12 - Achever l'installation; Système d'allumage électronique
22 Achever l'installation Système d'allumage électronique Allumage initial et réglages des flammes À la place de flammes de veille, les brûleurs de surface sont dotés d'un allumeur électronique. Lorsqu'on place le bouton de commande d'un brûleur de la table de cuisson à la position “LITE” (allumage)...
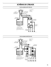
Page 13 - SCHÉMAS DE CÂBLAGE
23 SCHÉMAS DE CÂBLAGE Sur les modèles de 30" (76,2 cm) Sur les modèles de 36" (91,4 cm) Fiche 120 VCA 60 Hz1 Phase 15 ou 20 A Broche neutre ⁵⁄₁₆ " de large Broche ronde de mise à la terre Terre VE ou VE/JA BL BL N Broche d'alimentation de ¹⁄₄ " de large Terminaux de connexion 0,250 N...