Page 2 - Your safety and the safety of others are very important.; DANGER
2 TABLE OF CONTENTS RANGE HOOD SAFETY ................................................................. 2 INSTALLATION REQUIREMENTS ................................................ 3 Tools and Parts ............................................................................ 3Location Requirements ....
Page 3 - SÉCURITÉ DE LA HOTTE DE CUISINIÈRE; Votre sécurité et celle des autres est très importante.; AVERTISSEMENT
15 SÉCURITÉ DE LA HOTTE DE CUISINIÈRE Risque possible de décès ou de blessure grave si vous ne suivez pas immédiatement les instructions. Risque possible de décès ou de blessure grave si vous ne suivez pas les instructions. Tous les messages de sécurité vous diront quel est le danger potentiel et vo...
Page 4 - IMPORTANTES INSTRUCTIONS DE SÉCURITÉ; LIRE ET CONSERVER CES INSTRUCTIONS
16 IMPORTANTES INSTRUCTIONS DE SÉCURITÉ LIRE ET CONSERVER CES INSTRUCTIONS AVERTISSEMENT : POUR RÉDUIRE LE RISQUE D'INCENDIE, CHOC ÉLECTRIQUE OU DOMMAGES CORPORELS, RESPECTER LES INSTRUCTIONS SUIVANTES : ■ Utiliser cet appareil uniquement dans les applications envisagées par le fabricant. Pour toute...
Page 5 - EXIGENCES D'INSTALLATION; Outils et pièces; Outils nécessaires; Exigences d’emplacement; Installation dans une résidence mobile
17 EXIGENCES D'INSTALLATION Outils et pièces Rassembler les outils et pièces nécessaires avant d’entreprendre l’installation. Lire et observer les instructions fournies avec chacun des outils de la liste ci-dessous. Outils nécessaires ■ Niveau ■ Perceuse avec forets de 1¼" (3 cm), ³⁄₈ " (9,5...
Page 6 - Dimensions du produit; Dimensions d’installation; Exigences concernant l'évacuation
18 Dimensions du produit * Installation avec décharge à l’extérieur uniquement ** Installation sans décharge à l’extérieur (recyclage) uniquement Dimensions d’installation IMPORTANT : Valeur minimale de la distance “C”: 24" (61 cm) à partir de la surface de cuisson électrique, 27" (68,6 cm) ...
Page 8 - Spécifications électriques; INSTRUCTIONS D’INSTALLATION; Préparation de l'emplacement; Installation des vis de montage de la hotte
20 Spécifications électriques Observer les dispositions de tous les codes et règlements en vigueur. Vérifier que l’installation électrique a été correctement effectuée et qu’elle est conforme aux spécifications de la plus récente édition des normes National Electrical Code, ANSI/NFPA 70, ou de la no...
Page 9 - Achever la préparation; Assemblage de la hotte
21 3. À l'aide d'un crayon, marquer au plafond l'emplacement des vis de montage, du point d'accès au câblage et du trou de passage du conduit. REMARQUE : Le montage de l'emplacement des trous doit se faire dans une structure de soutien du plafond capable de soutenir une charge de 80 lb (36,6 kg). Re...
Page 10 - Installation de la hotte; Installation sans décharge à l’extérieur (recyclage); Raccordement électrique
22 5. Fixer le support horizontal (B) à l'aide des 8 vis de 4 x 8 mm. 6. Fixer un deuxième ensemble de supports verticaux (A) et régler la hauteur verticale (B). Voir “Dégagements pour l’installation” dans la section “Exigences d’emplacement” pour déterminer la dimension souhaitée pour la hauteur ve...
Page 11 - Installation des cache-conduits
23 3. Ôter l’opercule arrachable du boîtier de connexion et installer un serre-câble de ¹⁄₂ " (homologation UL ou CSA). 4. Acheminer le cordon d'alimentation du domicile à travers le serre-câble, dans le boîtier de connexion. 5. Connecter ensemble les conducteurs noirs (C) à l'aide de connecteur...
Page 12 - Achever l’installation; UTILISATION DE LA HOTTE; Commandes de la hotte de cuisinière; Pour faire fonctionner la lampe
24 2. Installer la partie supérieure des cache-conduits en les faisant glisser et insérer 3 onglets de chaque côté des cache-conduits dans les encoches correspondantes des supports verticaux de cache-conduits. Faire glisser les cache-conduits vers le haut jusqu'à ce que les ressorts émettent un décl...
Page 13 - ENTRETIEN DE LA HOTTE; Nettoyage; Filtre à graisse métallique
25 ENTRETIEN DE LA HOTTE Nettoyage IMPORTANT : Nettoyer fréquemment la hotte et les filtres à graisse en suivant les instructions suivantes. Réinstaller les filtres à graisse avant de faire fonctionner la hotte. Surfaces externes : Afin d'éviter d'endommager la surface externe, ne pas utiliser de ta...
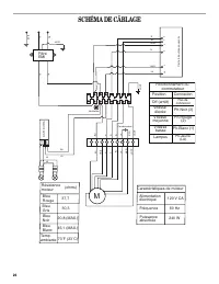
Page 14 - SCHÉMA DE CÂBLAGE
26 SCHÉMA DE CÂBLAGE 1 2 3 4 5 6 7 8 9 BU JA J A/VE MAR JA BL R N BU N BL R MAR MAR JA J A/VE TRANSFORMA TEUR 12V 120V M GRIS JA JA JA/VE N BL Filtre EMI N BL LA L 3 L 1 2 J A/VE MAR JA BL R N BU Position Off (arrêt) Vitesse élevée Vitesse moyenne Vitesse basse Lampes Connexion Pas de connexion Ph-N...
Page 15 - ASSISTANCE OU SERVICE; Si vous avez besoin de pièces de rechange; Au Canada; Pour plus d’assistance; Accessoires; Ensemble Filtre à charbon; Ensemble de recyclage; Ensemble d’extension de cache-conduit; GARANTIE DES GROS APPAREILS MÉNAGERS
27 ASSISTANCE OU SERVICE Lors d’un appel pour assistance ou service, veuillez connaître la date d’achat, le numéro de modèle et le numéro de série complets de l’appareil. Ces renseignements nous aideront à mieux répondre à votre demande. Si vous avez besoin de pièces de rechange Si vous avez besoin ...