Page 2 - Your safety and the safety of others are very important.; DANGER
2 TABLE OF CONTENTS TABLE DES MATIÈRES RANGE HOOD SAFETY You can be killed or seriously injured if you don't immediately You can be killed or seriously injured if you don't follow All safety messages will tell you what the potential hazard is, tell you how to reduce the chance of injury, and tell yo...
Page 3 - SÉCURITÉ DE LA HOTTE DE CUISINIÈRE; Votre sécurité et celle des autres est très importante.; AVERTISSEMENT
15 SÉCURITÉ DE LA HOTTE DE CUISINIÈRE Risque possible de décès ou de blessure grave si vous ne suivez pas immédiatement les instructions. Risque possible de décès ou de blessure grave si vous ne suivez pas les instructions. Tous les messages de sécurité vous diront quel est le danger potentiel et vo...
Page 4 - IMPORTANTES INSTRUCTIONS DE SÉCURITÉ; LIRE ET CONSERVER CES INSTRUCTIONS
16 IMPORTANTES INSTRUCTIONS DE SÉCURITÉ LIRE ET CONSERVER CES INSTRUCTIONS AVERTISSEMENT : POUR RÉDUIRE LE RISQUE D'INCENDIE, CHOC ÉLECTRIQUE OU DOMMAGES CORPORELS, RESPECTER LES INSTRUCTIONS SUIVANTES : ■ Utiliser cet appareil uniquement dans les applications envisagées par le fabricant. Pour toute...
Page 5 - EXIGENCES D’INSTALLATION; Outils et pièces; Exigences d’emplacement
17 EXIGENCES D’INSTALLATION Outils et pièces Rassembler les outils et composants nécessaires avantd’entreprendre l’installation. Lire et observer les instructionsfournies avec chacun des outils de la liste ci-dessous. Outils nécessaires ■ Perceuse ■ 1 foret de 1 1 / 4 " (3 cm) ■ Foret de 1 / 8 &...
Page 6 - Exigences concernant l’évacuation; (Uniquement pour modèles avec évacuation)
18 Dégagements de séparation à respecter Exigences concernant l’évacuation (Uniquement pour modèles avec évacuation) ■ Le système d’évacuation doit décharger l’air à l’extérieur, excepté pour les installations sans décharge à l’extérieur (recyclage). ■ Ne pas terminer le conduit d’évacuation dans un...
Page 8 - Spécifications électriques; INSTRUCTIONS DE MISE À LA TERRE
20 Spécifications électriques IMPORTANT : La hotte doit être correctement reliée à la terre en conformité avec les codes et règlements locaux en vigueur, ou en l’absence de tels codes, avec le National Electrical Code, ANSI/NFPA 70 (dernière édition) ou le Code canadien des installations électriques...
Page 9 - INSTRUCTIONS D’INSTALLATION; Préparation de l’emplacement
21 INSTRUCTIONS D’INSTALLATION Préparation de l’emplacement REMARQUE : Pour les installations avec décharge à l’extérieur, on recommande d’installer le circuit d’évacuation avant d’entreprendre l’installation de la hotte.Avant d’exécuter les découpages, vérifier la disponibilité d’un dégagement suff...
Page 10 - Installation de la hotte
22 3. Utiliser une scie sauteuse ou une scie à guichet pour découper l’ouverture rectangulaire du système d’évacuation dans le mur. Style 2 – Découpages d’ouverture pour un conduit rectangulaire de 3 1 / 4 " x 10" (8,3 x 25,4 cm) sur raccord de transition rond Décharge à travers le toit Déco...
Page 12 - Achever l’installation; UTILISATION DE LA HOTTE
24 ■ Installer les filtres à charbon. Voir la section “Entretien de la hotte”. 8. À deux personnes, soulever la hotte jusqu’à sa position finale, tout en insérant le câble électrique à travers le trou de passage du câble. Positionner la hotte de façon à ce que la partie la plus large des trous en fo...
Page 13 - ENTRETIEN DE LA HOTTE; Nettoyage
25 ENTRETIEN DE LA HOTTE Nettoyage IMPORTANT : Nettoyer fréquemment la hotte et les filtres à graisse en suivant les instructions suivantes. Réinstaller les filtres à graisse avant de faire fonctionner la hotte. Surfaces externes : Afin d’éviter d’endommager la surface externe, ne pas utiliser de ta...
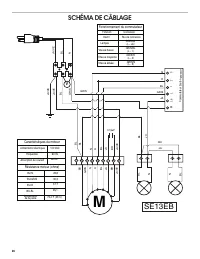
Page 14 - SCHÉMA DE CÂBLAGE; Fonctionnement du commutateur; Caractéristiques du moteur
26 SCHÉMA DE CÂBLAGE BL R N GRIS BR JA N R BL JA BR BL JA R GRIS JA/VE JA/VE N GRIS Commutateur bouton-poussoi r Fonctionnement du commutateur Connexion Fonction Inactif Pas de connexion Lampes Vitesse basse Vitesse moyenne Vitesse élevée GRIS/JA (L - LA) GRIS/BL (L - 1) GRIS/R (L - 2) GRIS/N (L - 3...
Page 15 - ASSISTANCE OU SERVICE; Au Canada; SI VOUS AVEZ BESOIN DE SERVICE :; GARANTIE LIMITÉE DES
27 ASSISTANCE OU SERVICE Si vous avez besoin de service Consulter la page de garantie du présent manuel. Si vous avez besoin de pièces de rechange Si vous avez besoin de commander des pièces de rechange, nous vous recommandons d’utiliser seulement des pièces spécifiées par l’usine. Les pièces spécif...