Westinghouse IGEN4500CV - Manuel d'utilisation

Westinghouse IGEN4500CV

Générateur Westinghouse IGEN4500CV - Manuel d'utilisation, à lire gratuitement en ligne au format PDF. Nous espérons que cela vous aidera à résoudre toutes les questions que vous pourriez avoir. Si vous avez encore des questions, contactez-nous via le formulaire de contact.

1 Page 1
2 Page 2
3 Page 3
4 Page 4
5 Page 5
6 Page 6
7 Page 7
8 Page 8
9 Page 9
10 Page 10
11 Page 11
12 Page 12
13 Page 13
14 Page 14
15 Page 15
16 Page 16
17 Page 17
18 Page 18
19 Page 19
20 Page 20
21 Page 21
22 Page 22
23 Page 23
24 Page 24
25 Page 25
26 Page 26
27 Page 27
28 Page 28
29 Page 29
Page: / 29
Téléchargement du manuel

Westinghouse Outdoor Power Equipment, LLC | 7

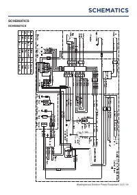
SAFETY

SAFETY LABELS AND DECALS

OIL

ACEITE DE MOTOR

HUILE MOTEUR

Oil Capacity

SAE10W-30

Safe Operating

Range

.63 QT

.6 L

20.3 OZ

600 ML

Capacidad de aceite

Capacite d’huile

2

Failure to follow warnings, instructions and operator’s

manual will result in death or serious injury.

Generator could cause electrical shock.

• ONLY use in dry conditions.

• DO NOT operate in rain or wet weather.

• A transfer switch must be used when connecting to a building.

No obedecer las advertencias e instrucciones y el manual del

operador provocara lesiones graves o la muerte.

EI generador podria causar una descarga electrica.

No opere en interiores para evitar condiciones de humedad.

No opere en la lluvia ni en clima humedo.

No conectar al sistema electrico de una casa.

Nunca cargue la unidad con el motior en marcha. Cargue

siempre en un area bien ventilada. Siempre deje que la unidad

se enfire antes de cargar combustible.
Los gases calientes del escape podrian causar un incendio.

Deje un espaciolibre de al menos 1.5 m de cualquier

combustible o estructura, incluyendo por encima.
Los gases de escape contienen monoxido de carbono venenoso que

puede causar perdida del conocimiento o la

MUERTE.

Instale

alarmas de monoxido de carbono dentro de la casa.

Solo para equipos electricos. No conectar a tierra

correctamente el generador. puede

provocar una electrocucion.

Never fuel unit with engine running. Always fuel in well

ventilated area. Always allow unit to cool before fueling.

For electrical equipment only. Failure to

properly ground generator can result

in electrocution.

Hot muffler and echaust gases can cause fires. Keep at least

5ft. (1.5 m) clearance from any combustibles or structures,

including overhead.
Exhaust contains poisonous carbon monoxide gas that can

cause unconsciousness or

DEATH.

Install Carbon Monoxide

alarms inside home.

DANGER

Le non-respect des avertissements, des instructions et du manuel

de l’utilisateur entrainera la mort ou des bllessures graves.

Le generateur pourrait provoquer un choc electrique.

Ne courez pas a l’interieur pour eviter les conditions humides.

Ne courez pas sous la pluie ou par temps humide.

Ne vous connectez pas au systeme electrique d’une maison.

Ne faites jamais de carburant avec le moteur en marche.

Faites toujours le plein dans un endroit bien ventile.

Laissez toujours l’appareil refroidir avant de faire le plein.

Pour les equipements electriques uniquement. Une

mauvaise mise a la terre du generateur peut

entrainer une electrocution.

Les gaz d’echappement chauds peuvent provoquer des

incendies. Gardez un degagement d’au moins 1,5 m de tout

combustible ou structure, y compris les frais generaux.
Les gaz d’echappement contiennent du monoxyde de

carbone gazeux toxique qui peut provoquer une perte de

conscience ou la

MORT.

Installez des avertisseurs de

monoxyde de carbone a l’interieur de la maison.

DANGER

PELIGRO

1

1

2

3

4

Westinghouse Outdoor Power Equipment, LLC

Columbus Ohio 43228 USA

Model

Modele

Part NO.

Numero de

piece

AC Voltage

Tension CA
AC Current

Intensite CA

iGen4500DF

04511RevXX

120V

30.8A

Power (Rated)

Puissance (Nom.)
Power (Peak)

Puissance (Pointe)
Frequency

Frequence
RPM

TR/MIN

3700W

4500W

60HZ

3600

Max Amb Temp

Temp. Amb. Max
Duty

Service

Designed in Columbus, Ohio USA

Con u a Columbus, Ohio, tats-unis

Serian No./No. De Serie

Serian No./No. De Serie

Made in China/Fabrique en Chine

CSA Master Contract

Number : 268850

Numero de contract

principal de CSA : 268850

Westinghouse Outdoor Power Equipment, LLC

Columbus Ohio 43228 USA

Insul Class

Classe D’isol.

F

400C (1040F)

S1

4

CAUTION

PRECAUCION

HOT

SURFACES

SUPERFICIES

CALIENTES

ATTENTION

SURFACES

CHAUDES

3

5 Sec.

ST

ART

DO NOT OVRFILL

3.4

12.8

L

UTILISEZ UN STABILISATEUR DE CARBURANT

POUR LE STOCKAGE

EL USO DEL ESTABILIZADOR DE COMBUSTIBLE

PARA EL ALMANCENAMEIENTO

USE FUEL STABILIZER

FOR STORAGE

87 MINIMUM OCTANE

87 OCTANO MINIMUM

87 OCTANO MINIMO

E85

E15

Gal

5

5

Operate, store, and transport on firm level surface.

Do not rest on exhaust panel. Tilting can cause fuel

spillage

Opere, almacene y transporte sobre una superficie firme

y nivelada. No descanse sobre el panel de escape.

La inclinacion puede provocar un derrame de combustible.

Utilisez, stockez et transpotez sur une surface plane et

ferme. Ne vous appuyez pas sur le panneau d’echappement.

L’inclinaison peut provoquer un deversement de carburant.

WARNING PELIGRO ATTENTION

6

6

6

Using a generator indoors

CAN KILL YOU IN MINUTES.

Generator exhaust contains

carbon monoxide. This is a

poision you can not see or smell.

NEVER

use

inside a home

or garagr,

EVEN IF

doors

and windows

are open.

Only use

OUTSIDE

and

far away from

windows,

doors and

vents.

Si use un generaor

en interiores,

MORIRA EN

POCOS MINUTOS.

EI eszape del

generador contiene

monoxido de

carbono. Es un

veneno que no tiene

olor ni se puede ver.

NUNCA

lo use

dentro de una casa

o garaje,

AUN

si las

puertas y ventanas

estan adietas

• Solo uselo

EN EXTERIORES

y lejos de ventanas,

puertas y ductos

de ventilacion

Utiliser un generateur

a l’interieur

PEUT

VOUS TUER EN

QUELQUES MINUTES.

Les gaz d’echappement

du generateur

contiennent du

monoxyde de carbone.

C’est un gaz toxique

invisible et inodore.

NE JAMAIS

utiliser

a l’interieur d’une

maison ou d’un garage,

MEME

SI les portes et

les fenetres sont

ouvertes.

• Utiliser

UNIQUEMENT

a I’EXTERIEUR

et loin

des enetres, portes et

ventilations.

DANGER PELIGRO DANGER

7

7

WARNING: Cancer and reproductive harm-

www.P65Warnings.ca.gov/product
AVERTISSEMENT: Cancer et problemes de

reproduction - www.P65Warnings.ca.gov/product
ADVERTENCIA: Cancer y danos al sistema

reproductor - www.P65Warnings.ca.gov/product

8

8

• MOVE TO FRESH AIR.

• GET MEDICAL HELP IF SICK, DIZZY OR WEAK.

• MOVER AL AIRE LIBRE

• OBTENER ATENCION MEDICA SI SE SIENTE ENFERMO, MAREADO O DEBIL

• VOUS RETIRER A L’AIR FRAIS

• CONSULTER UN MEDECIN SI VOUS ETES MALADE, ETOURDI OU FAIBLE

• MOVE GENERATOR TO AN OPEN, OUTDOOR AREA.

• POINT EXHAUST AWAY.

• DON’T RUN GENERATOR IN ENCLOSED AREAS

E.G. NOT IN HOUSE OR GARAGE

).

ETIQUETE DE FUNCIONAMIENTO
ETIQUETTE D’ACTION

POINT

AWA

Y

ORIENT

AR

DIRIGER

HACIA

AFUERA

LOIN DE VOUS

EXHAUST

EL

TUBO DE ESCAPE

L’ECHAPPEMENT

ACTION

LABEL

AUTOMATIC SHUTOFF - YOU MUST:

ETIQUETA DE FUNCIONAMIENTO:

ETIQUETTE D’ACTION:

• MOVE EL GENERADOR A UN AREA ABIERTA, EN EXTERIORES

• ORIENTAR EL TUBO DE ESCAPE HACIA AFUERA

• NO ACTIVAR EL GENERADOR EN AREAS CERRADAS (P.EJ.: EN UNA CASA O GARAJE)

• DEPLACER LA GENERATRICE DANS UN ESPACE EXTERIEUR OUVERT

• DIRIGER L’ECHAPPEMENT LOIN DE VOUS

• NE PAS FAIRE FONCTIONNER LA GANERATRICE DANS DES ENDROITS FERMES

(COMME DANS LA MAISON OU LE GARAGE)

TAMPERING WITH CARBON MONOXIDE SENSOR

COULD RESULT IN HAZARDOUS CONDITION

HACER ALTERACIONES CON SENSOR DE MONOXIDO DE

CARBONO PODRIA OCASIONAR CONDICIONES PELIGROSAS

L’ALTERATION DE CAPTEUR DE MONOXYDE DE CARBONE PEUT

ENTRAINER DES CONDITIONS DANGEREUSES

ADVERTENCIA

AVERTISSEMENT

WARNING

9

9

10

5 Sec.

ST

ART

10

„Téléchargement du manuel“ signifie que vous devez attendre que le fichier soit complètement chargé avant de pouvoir le lire en ligne. Certains manuels sont très volumineux, et le temps de chargement dépend de la vitesse de votre connexion Internet.

Autres modèles de générateurs Westinghouse