Page 2 - AVERTISSEMENT; L’installation du module de confort et de toutes les com; MISE EN GARDE; Pour prévenir les chocs électriques et les dommages; APPLICATIONS; Options de configuration; Monoétage; SPÉCIFICATIONS; Page
2 AVERTISSEMENT ! L’installation du module de confort et de toutes les com posantes du système de régulation doit convenir aux circuits de Classe II conformément au Code national de l’électricité. ATTENTION : AVIS RELATIF AU MERCURE Ce produit ne contient pas de mercure, mais il peut remplacer une ...
Page 3 - MONTER LE DÉTECTEUR DE RETOUR D’AIR ET LE RÉGULATEUR D’ÉQUIPEMENT; IMPORTANT; Ne branchez pas l’alimentation par piles au module de confort; Étapes de câblage
3 MONTER LE DÉTECTEUR DE RETOUR D’AIR ET LE RÉGULATEUR D’ÉQUIPEMENT IMPORTANT Ne branchez pas l’alimentation par piles au module de confort ni au détecteur à distance (le cas échéant) avant que les instructions ne le demandent. Toutes les composantes sans fil de la trousse sont programmées en usine ...
Page 5 - INSTALLER LES PILES; Installez les piles dans le module de confort.; Module de confort
5 IMPORTANT La communication sans fil entre le module de confort et le module de régulation d’équipement a été configurée en usine. Il n’est pas nécessaire d’enfoncer les boutons de connexion au moment de l’installation. INSTALLER LES PILES RÉFÉRENCE RAPIDE D’INSTALLATION Installez les piles dans le...
Page 6 - CONFIGURER LE MODULE DE CONFORT DU SYSTÈME
6 Avant d’utiliser le système de chauffage et de climatisation, accédez au menu de l’installateur et configurez le module de confort du système.Accès et navigation du menu de configuration avancé de l’installateur Sur l’écran d’accueil, appuyez sur le bouton Menu pendant environ 5 secondes pour accé...
Page 7 - VÉRIFIER LE FONCTIONNEMENT DU SYSTÈME; REMARQUE; Fonctionnement du ventilateur; et; Délai minuté de deuxième étage
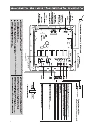
7 W/E W2 Y Y2 G O/B HM DHM Couvercle du régulateur d’équipement Après la Configuration avancée de l’installateur, les DEL du régulateur indiquent les sélections sur le module de confort. Les tableaux qui suivent expliquent la signification des DEL lorsque celles-ci sont allumées. Retirez le couvercl...
Page 8 - SITUER ET MONTER LE MODULE DE CONFORT; message «; Failed
8 Module de confort 1. Mettez le module de confort en place sur un mur intérieur à environ 1 , 5 mètre (5 pieds) du sol, dans un endroit représentatif de la température moyenne de la pièce. 2. Tirez le module de confort pour le détacher de sa base. Une force excessive ou l’arrachage du module peut e...
Page 9 - VISUALISER LES APPAREILS SANS FIL
9 VISUALISER LES APPAREILS SANS FIL 3 Enfoncez le bouton Next (suivant) une fois; le message RS 1 (détecteur à distance) devrait s’afficher si un détecteur à distance est présent. Enfoncez de nouveau le bouton Next (suivant) pour confirmer les détecteurs supplémentaires RS 2 , RS 3 , ORS 4 (exté...
Page 10 - DÉPANNAGE; Réinitialisation; Symptôme
10 DÉPANNAGE Réinitialisation Si une pointe de tension ou une décharge statique efface l’afficheur ou cause un fonctionnement irrégulier du module de confort, vous pouvez réinitialiser le module en retirant les piles pendant 2 minutes. Après la réinitialisation, remettez les piles et réglez de nouve...
Page 12 - Dépannage Comfort Alert; Comfort Alert
www.white-rodgers.com www.emersonclimate.com White-Rodgers est une entreprise d’Emerson Electric Co.Le logo d’Emerson est une marque de commerce et une marque de service d’Emerson Electric Co. Dépannage Comfort Alert MC Indicateur Module Comfort Alert DEL à 7 indicateurs du module de régulation d’éq...