Page 2 - Avant installation et travaux électriques; Avant d'installer l'unité, ne manquez pas de lire toutes les; Symboles utilisés dans le texte; Précautions pour les appareils qui; Précautions de sécurité
18 F 1.1. Avant installation et travaux électriques X Avant d'installer l'unité, ne manquez pas de lire toutes les "Précautions de sécurité". X Les "Précautions de sécurité" fournissent des points très importants concernant la sécurité. Ne manquez pas de les observer. Symboles utilis...
Page 3 - - travaux électriques; À propos du produit
19 F Installez un disjoncteur de fuite, selon besoins. - Si un disjoncteur de fuite n'est pas installé, un choc électrique peut en résulter. Utilisez des câbles d'alimentation ayant une capacité de charge et une valeur nominale suf fi santes. - Les câbles qui sont trop petits peuvent fuir, s'échauff...
Page 4 - Espace requis pour installer et utiliser l'unité; cations
20 F 6. Espace requis pour installer et utiliser l'unité 1 En cas d'installation simple Laissez assez d'espace autour de l'unité comme indiqué sur la fi gure ci- dessous. [Fig. 6.0.1] (1) Si la distance est de 300 mm [11-13/16 in] ou plus entre le dos de l'appareil et le mur <A> Vue de dessus ...
Page 6 - Installation de la tuyauterie du frigorigène
22 F 8.1. Installation [Fig. 8.1.1] (Unité : mm [in]) 30 [1-3/16] A Boulon d'ancrage M10 fourni sur le terrain B Le coin n'est pas logé. C Support de fi xation pour le boulon d'ancrage dans le trou (3 emplacements à attacher avec des vis). [Fig. 8.1.2] Sortie Entrée Entrée Entrée H Dans des environn...
Page 7 - Système de tuyauterie du frigorigène
23 F Jeu de tubes de jumelage intérieur Kit de Jumelage extérieur Branchement de ligne Branchement de collecteur Capacité de l’unité intérieure en aval Moins de 72 au total Capacité de l’unité intérieure en aval Plus de 73 et moins de 144 au total Capacité de l’unité intérieure en aval Plus de 145 e...
Page 9 - Charge supplémentaire de frigorigène; Calcul de la charge supplémentaire de
25 F <C> Pente des tubes de jumelage Assurez-vous que la pente des tubes de jumelage est sous un angle dans la plage ±15° par rapport au sol.Si la pente excède l'angle indiqué, l'unité peut être endommagée. ±15° <D> Exemple de connexion de tube 10. Charge supplémentaire de frigorigène Au...
Page 11 - chargement de frigorigène
27 F Attention : Retirez toujours le tube de raccord de la valve et brasez-le hors de l'unité. - Le fait de braser le tube de raccord lorsqu'il est installé va chauffer la valve et provoquer des dysfonctionnements ou des pertes de gaz. Les tuyauteries, etc. à l'intérieur de l'unité risquent aussi de...
Page 12 - Isolation thermique de la tuyauterie; Pénétrations
28 F 3 Chargement du frigorigène Puisque le réfrigérant utilisé avec l'unité est nonazérotropique, il doit être chargé à l'état liquide. En conséquence, en chargeant le frigorigène à partir d'un cylindre, si ce cylindre n'a pas de tube siphon, chargez le frigorigène liquide en tournant le cylindre à...
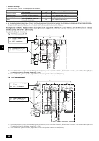
Page 13 - Boîtier de commande et emplacement; transmission
29 F 11.1. Mise en garde 1 Observez les règlements de votre organisation gouvernementale pour les normes techniques relatives aux équipements électriques, câblages et directives de chaque compagnie d'électricité. 2 Le câblage des commandes (désigné ci-après sous le nom de ligne de transmission) doit...
Page 17 - Informations de la plaque signalétique
33 F 13. Informations de la plaque signalétique Modèle P72 P96 P144 P192 Unité combinée – – P72 P72 P96 P96 Frigorigène (R410A) 9,0 kg [19 LBS 13 oz] 9,0 kg [19 LBS 13 oz] 9,0 kg [19 LBS 13 oz] 9,0 kg [19 LBS 13 oz] 9,0 kg [19 LBS 13 oz] 9,0 kg [19 LBS 13 oz] Pression autorisée (Ps) HP: 4,15 MPa [60...